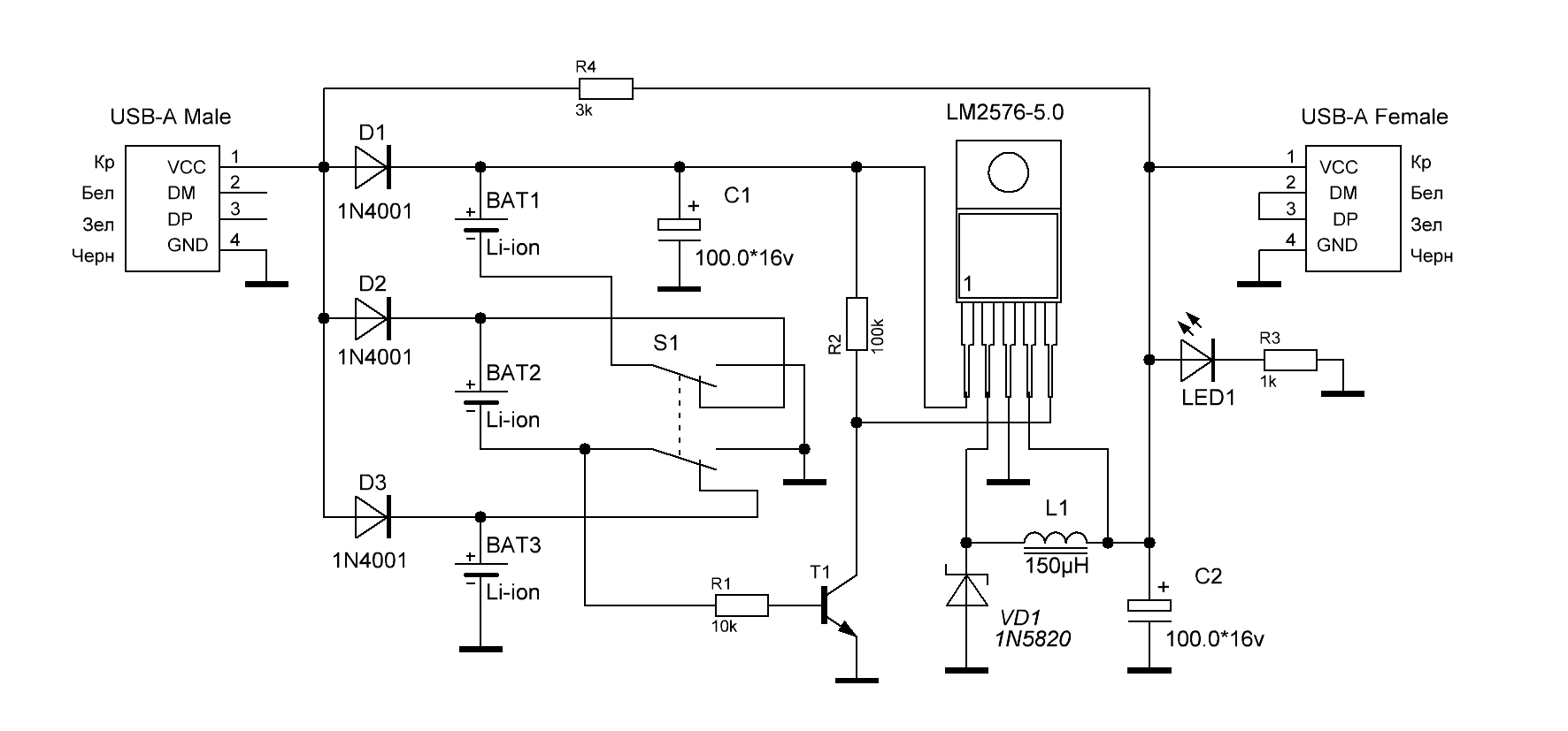
Принципиальная схема повербанка
В мобильных энергохранилищах обычно используют больше одного элемента. Аккумуляторы можно соединить последовательно или параллельно. При параллельном соединении емкости всех элементов складываются, а при соединении в батарею элементов разной емкости АКБ ведет себя более устойчиво (несмотря на существующие в этом отношении мифы). В отличие от последовательно соединенных аккумуляторов, где складываются напряжения, а емкость определяется параметрами наихудшего элемента.
Также во втором случае для зарядки потребуется дополнительная плата балансира, чтобы избежать перезаряда ячеек. Зато преобразователь напряжения для получения на выходе уровня +5 VDC применяется понижающий. Его достоинства – он проще, дешевле, у него выше КПД. На практике по совокупности плюсов и минусов обычно применяется схема повербанка с параллельным включением ячеек. В этом случае плату управления рационально собрать на специализированной микросхеме MP3401.

Схема управления повербанка на MP3401.
Схема несложна для самостоятельной сборки. Микросхема контролирует уровень заряда АКБ, преобразует напряжение аккумуляторов в +5 вольт (Step Up) и поддерживает индикацию режимов пополнения энергии и окончания зарядки (с помощью внешних светодиодов).
На торговых площадках в интернете можно приобрести и готовые платы управления на данной микросхеме. На них уже установлены необходимые разъемы. Стоят такие платы совсем недорого, а если удастся приобрести такое устройство, процесс сборки Power Bank упростится и ускорится.

Плата управления на MP3401.
Назначение выводов платы указано в таблице.
| Обозначение вывода на схеме | Назначение | Тип разъема |
|---|---|---|
| B+, B- | Подключение АКБ | Площадки для пайки проводов |
| P2 | Входное напряжение +5 вольт для зарядки АКБ повербанка | MicroUSB или другой подходящий разъем |
| P1 | Выходное напряжение +5 вольт | USB |
Переносная батарея для телефона или как сделать самодельный мощный power bank своими руками, схема и корпус
Пауэрбанки являются очень полезными устройствами, позволяющими заряжать наши гаджеты в любом месте. Очень сложно поддерживать заряд батареи, постоянно пользуясь телефоном в течение дня
Поэтому важно всегда иметь под рукой резервную переносную батарею для телефона. Как самому собрать повер банк?

Для нашего самодельного повербанка используем аккумуляторы от старой батареи для ноутбука. Батарея для ноутбука требует замены каждые несколько лет, но не все литий-ионные элементы, из которых она состоит, являются поврежденными. Они могут быть извлечены и использованы для различных целей.
Примечание. Наш запасной аккумулятор для телефона, сделанный своими руками сможет заряжать только устройства под управлением Android. Для зарядки iOS-устройств и планшетов требуется специальное значение напряжения (D+ = 2,76 В и D- = 2,06 В – для устройств с потреблением тока 1 А, D+ = 2,0 В и D- = 2,0 В – для устройств с потреблением тока 500 мА). В принципе, такие значения для паувербанка можно получить с помощью делителя напряжения, состоящего из нескольких резисторов.
Сколько заряжается power bank и как посчитать время заряда
Для достижения максимальной скорости заряда проверьте ЗУ, которое собираетесь использовать. Внизу должна быть наклейка с выходными данными.
Найдите строчку, которая выглядит примерно так:
Output: 5.0 V, 1 A
или
Выход: 5.0 В, 1 А
Второе значение, в нашем случае — 1 А, это сила тока, который способно выдать данное зарядное устройство. Если в доме несколько зарядных устройств с подходящим штекером, проверьте каждое и используйте то, у которого токоотдача самая высокая. В идеале — 2,4 А.
Не имеет смысла с током 0,5 А и ниже. Скорость заряда будет крайне низкой, на уровне получаемой с USB-выхода компьютера.
Некоторые внешние аккумуляторы поддерживают технологию QuickCharge. В таком случае, при использовании ЗУ с поддержкой QuickCharge, даже устройство с батареей 20 000 мА · ч и выше будет заряжено за 5—6 часов.
Для определения времени, которое уйдет на полную зарядку банка, можно использовать следующую формулу:
Емкость power bank в мАч/1000/токоотдача ЗУ + 1 = время полного заряда в часах.
Пример расчета:
Емкость АКБ — 10 000 мА · ч;
Токоотдача зарядного устройства — 1 А.
Подставляем в формулу:
10000/1000/1 + 1 = 11 часов до полной зарядки аккумулятора.
О том, что power bank полностью готов к работе, будут сигнализировать встроенные LED-индикаторы. В большинстве случаев они перестают моргать, если power bank достиг стопроцентного заряда.

В случае если присутствует дисплей, на нем будет отображаться текущий процент заряда. Здесь все интуитивно понятно — снимать, когда будет заветная цифра 100.
Power bank из обычного фонарика
На рынке сейчас можно встретить фонари с подзарядкой других устройств, примерно то же мы и попробуем сделать. Такое устройство будет совмещать в себе как фонарь, так и внешний аккумулятор.

Необходимые материалы:
- Простой фонарик;
- Преобразователь напряжения с USB разъемом (на 5 В);
- Контроллер заряда.

Для начала разберем фонарь и вытащим оттуда резистор, тот к которому припаян небольшой светодиод. Он нам больше не понадобится (по крайней мере здесь). Вместо него поставим туда контроллер заряда батареи.

Теперь на место, где подзаряжали фонарь, ставим конвертор с разъемом USB (опять же, разъем может быть тот, который нужен вам).

После всей проделанной работы нужно проверить, работает ли наше устройство. Если все отлично, то прикрепляем все элементы с помощью того же термоклея и собираем установку воедино.

Теперь Power bank из фонарика готов к использованию.

Это были лишь самые распространенные и простые в изготовлении способы сборки внешнего аккумулятора. Существует огромное количество других методов, но они требуют гораздо больше свободного времени, да и стоимость у них значительно выше. Но это, отнюдь, не говорит, что они лучше.

Что понадобится для изготовления повербанка своими силами?
Для изготовления Power Bank в домашних условиях потребуется источник питания. В качестве его могут выступать такие материалы:
- Пальчиковые элементы;
- Старые литиевые АКБ;
Батареи от б/у ноутов.
Потребуется также контроллер независимого заряда и USB-разъем. 3 шт АКБ укладываются стопкой и скрепляются скотчем. Контактная группа должна быть направлена в одну сторону. Так поступают со всеми оставшимися батареями. Крайние контакты спаиваются, учитывая полярность. Наличие клейм на батареях одинакового размера может значительно упростить этот процесс. Средние контактные группы оставляются свободными.
В корпусной части прорезается отверстие под USB-разъем и вставляют контроллер. К нему прикрепляются стопки АКБ, после чего конструкция устанавливается в корпус и фиксируется. Даже собранное из телефонных батареек устройство позволит зарядить гаджет до 5 раз. Смартфону или планшету необходимо больше питания, поэтому количество зарядок значительно уменьшится.
Из пальчиковых батареек изготавливается повербанк аналогичным способом. Это позволяет сделать портативное устройство небольших размеров, которое удобно помещается в сумку. Емкий внешний АКБ получается из авто ЗУ. Оно подойдет для ноутбуков, смартфонов и планшетов. Для этого подготавливают 8 батарей, собирают их в блоки по 4 шт. Положительный заряд клем направляется в одну из сторон. Блоки помещаются в корпусную часть и фиксируются термоклеем. Выполненную конструкцию спаивают с системой выключения авто ЗУ. USB соединяется с выключателем и АКБ. Емкости хватает большее количество зарядных циклов.
Окончательная сборка в корпус
Из куска пластика нам нужно вырезать боковые стенки. На контроллере заряда два светодиодных индикатора, которые показывают процент заряда. Их нужно заменить более яркими и вывести на переднюю панель. В боковой стенке вырезаны два отверстия под микро юсби разъемы, то есть одновременно можно заряжать два устройства. Также есть отверстия для светодиодов. Отверстие для контроллера, то есть для зарядки встроенных акб. Будет сделано также небольшое отверстие под выключатель питания.

Все разъемы, светодиоды и выключатель фиксируются с помощью клеевого пистолета. Осталось все запаковать в корпус.

На выход устройства подключен USB-тестер. Видно, что на выходе твердо держится напряжение 5 вольт. Подключим мобильные телефоны и попробуем зарядить их с самодельного Power банка. Будут заряжаться сразу два смартфона. Ток заряда скачет до 1,2 Ампера, напряжение тоже в норме. Идет успешно процесс заряда. Инвертор работает безотказно. Получилось компактно и, главное, стабильно. Схема проста в сборке, использованы всем знакомые комплектующие.
15 комментариев
Причина повышения КПД кроется не столько в том, что устройство стало отключаться при более низком напряжении на аккумуляторе, сколько в том, что теперь напряжение на входе преобразователя выше, соответственно с повышением напряжения падает ток потребления по входу, соответственно более эффективно используется энергия.
Меня часто спрашивают, как сделать простой бесперебойник 5 Вольт.
С корпусом я определился. При соединении аккумуляторов напряжение на обеих должно быть одинаковым 4.
Использован корпус от адаптера или инвертора, но можно использовать другой подходящий корпус. Электричество, получаемое от этих панелей, хранится в Li-Po батарее. Но после их заряда оказалось, что за долгое время работы в ноутбуке, ни одна из 6-ти проверенных мной банок не держала заряд они саморазряжались. По размерам он оказался достаточно вместителен.
Но это, отнюдь, не говорит, что они лучше. Подключать светодиод на прямую нельзя, потому что он моментально сгорит, а подключил я его через резистор, на ОМ, при помощи тоненьких проводков подсоединил к минусу и плюсу.
15 комментариев
При подаче питания на Повербанк входные 5 Вольт через отдельный диод D1 поступают на вход преобразователя, а так как это напряжение выше, чем от аккумуляторов, то и питание производится от внешнего БП. Устанавливаем PCM на батарею.
При помощи четырех диодов D2-D5 организована защита от установки аккумулятора в неправильной полярности. Далее я установил USB на место где ранее был встроен выключатель от звонка, при помощи супер клея и соды.
До новых встреч! Этот корпус подходит для аккумулятора, который использовал я.
Power Bank. Внешний аккумулятор. Своими руками.
Шаг 4: Подключаем аккумуляторы




- Тщательно зачистите клеммы элементов наждачной бумагой.
- Разложите все элементы рядом друг с другом.
- Облудите клеммы. Работайте быстро, чтобы не допустить перегрева аккумуляторов.
- Возьмите контактные перемычки и облудите их с обоих концов.
- Приложите контактные перемычки к контактам аккумуляторов и припаяйте их с помощью паяльника.
- Соедините таким образом все элементы по параллельной схеме.
- Допустим, что каждый элемент имеет емкость 2200 мА*ч, четыре элемента, соединенных параллельно, образуют батарею 3,7 вольта, 8800 мА*ч.
- Припаяйте провода к клеммам получившейся батареи.
Способ 4. Внешний энергонакопитель с солнечной батареей
Ещё один интересный вариант. Поскольку световой день начинает увеличиваться, актуально обсудить преимущества энергонакопителей солнечной энергии. Вы увидите, как изготовить переносное зарядное приспособление с возможностью заряда от панелей-накопителей солнечной энергии.
Нам необходимо:
- Литий-ионный энергонакопитель формата 18650,
- Футляр от этих же накопителей
- Модуль повышения напряжения 5 В 1 А.
- Плата заряда для аккумулятора.
- Солнечная панелька 5,5 V 160 mA (любого размера)
- Проводки для соединения
- 2 диода 1N4007 (можно и другие)
- Липучка или двусторонний скотч для фиксации
- Термоклей
- Резистор 47 Ом
- Контакты для энергонакопителя (пластинки тонкой стали)
- Пара тумблеров
ВАЖНО. Рекомендуется применять электронакопитель вместе с платой защиты, чтобы избежать повреждений.. Базисная схема внешнего аккумулятора
Базисная схема внешнего аккумулятора
- Изучим базисную схему внешнего аккума.
На схеме видно 2 соединительных проводка разных цветов. Красный подсоединяется к «+», чёрный к «-».
- Контакты к литий-ионной батарее паять не рекомендуется, поэтому поставим в корпусе клеммы и зафиксируем их с помощью термоклея.
- Следующая задача — разместить модуль увеличения напряжения и плату зарядки для аккумулятора. Для этого делаем отверстия для USB-входа и USB-выхода 5 В 1 А, тумблера и проводков к солнечной панели.
- Резистор (сопротивление 47 Ом) впаиваем к USB-выходу, с оборотной стороны модуля, увеличивающего напряжения. Это имеет смысл для зарядки IPhone. Резистор решит проблему с тем самым управляющим сигналом, который запускает процесс зарядки.
- Чтобы панели было удобно переносить, можно осуществить прикрепление контактов панели с помощью 2 маленьких контактов типа «мама-папа». Как вариант, можно соединить основной корпус и панельки с помощью липучек.
- Ставим диод между 1 контактом панели и платой заряда энергонакопителя. Диод стоит ставить стрелкой в сторону платы заряда. Это предотвратит разряжение накопительной батареи через солнечную панель.
ВАЖНО. Диод ставится в направлении ОТ солнечной панели ДО платы заряда.. На сколько зарядов хватит такого Повер банка? Всё зависит от ёмкости вашего аккумулятора и ёмкости гаджета
Помните, что разряжать литиевые накопителей ниже 2,7 В крайне нежелательно
На сколько зарядов хватит такого Повер банка? Всё зависит от ёмкости вашего аккумулятора и ёмкости гаджета. Помните, что разряжать литиевые накопителей ниже 2,7 В крайне нежелательно.
Что касается заряда самого устройства. В нашем случае мы использовали солнечные панели с общей ёмкостью в 160 mAh, а ёмкость аккумулятора — 2600 mAh. Следовательно, при условии прямых лучей батарея зарядится за 16,3 часа. При обычных условиях — около 20–25 часов. Но пусть эти числа вас не пугают. Через миниUSB зарядится за 2–3 часа. Скорей всего, солнечной панелью вы будете пользоваться в условиях путешествий, походов, дальних поездок.
Если не хочется паять и собирать
Если есть в наличии несколько элементов питания типа 18650, но совершенно нет желания самостоятельно заниматься пайкой, то есть уже готовое решение, которое позволит сэкономить немало времени.
На сайте Алиэкспресс можно приобрести корпус в сборе с электронной начинкой. В таком устройстве отсутствуют только аккумуляторы, которые легко установить в батарейный отсек.
Такое изделие обойдётся значительно дешевле, чем приобретение контроллера, выпрямителя и корпуса отдельно. Кроме этого, наличие цифрового дисплея позволит осуществлять постоянный контроль за уровнем заряженности повербанка.
Какое портативное зарядное устройство выбрать
Прежде чем приступить к выбору powerbank, решите как вы собираетесь его использовать. Ответы на эти вопросы облегчат Вам принятие решения.
Емкость powerbank
Прежде чем вы определитесь с емкостью, подумайте, как часто вы собираетесь использовать powerbank? Если Вам нужно устройство, которые в кризисной ситуации поддержит ваш смартфон в течение нескольких десятков минут, достаточно емкости в 2100-2600 мач. Если со своими устройствами Вы не расстаетесь ни на минуту, выбирайте модель с более мощной батареей.

Универсальный powerbank должен, по крайней мере, вдвое превосходить емкость аккумулятора в телефоне. Поэтому наибольшей популярностью пользуются банки энергии емкостью 5000-6000 мач.
Применение powerbank
От типа устройства, которое вы собираетесь заряжать, зависит то, какой powerbank Вам нужен – с выходом USB 1A или 2A. Вы также можете выбрать универсальное решение в виде powerbank, который имеет два разъема. Такая модель позволит вам заряжать два устройства одновременно.
Цена и качество powerbank
Цена powerbank зависит не только от объема, но и качества. Избегайте устройств, которые манят привлекательной цене и огромной емкостью – 10000 мач или больше.
Портативные аккумуляторы неизвестных брендов могут не иметь полного комплекта безопасности и заявленной эффективности. Их фактическая емкость также может не отражать того, что указано на упаковке.
Размер и вес powerbank
В случае powerbank, который вы планируете носить в кармане, уместно будет обратить внимание на его размер и вес. Обратите внимание, чтобы устройство было максимально маленьким и компактным
В любой другой ситуации размер перестает иметь значение. Большинство банков энергии без проблем поместится в рюкзаке и сумке.
Важные аксессуары для powerbank
Решив купить powerbank, сравните различные модели, с точки зрения дополнительных функций. Производители часто обогащают свои продукты более или менее полезными элементами.
Ниже список полезных функций, которые повышают комфорт использования:
Индикатор уровня заряда – определяет текущий уровень заряда батареи вашего powerbank. Существует два вида индикаторов. Первый – это светодиоды, второй – это небольшой ЖК-дисплей. Какой лучше? Выбор зависит от индивидуальных предпочтений. Светодиоды могут потреблять чуть меньше энергии, которую powerbank черпает из своих же ресурсов.
- Встроенный кабель – облегчает транспортировку и увеличивает удобство использования powerbank. Вам не нужно брать с собой отдельный кабель. Достаточно извлечь спрятанный в корпусе кабель и подключить его к мобильному устройству. Много таких банков энергии предлагает компания Samsung.
- Ручка (кольцо) – удобно в случае powerbank меньших размеров. Благодаря ей, можно объединить устройство со связкой ключей и всегда иметь под рукой.
- Два гнезда для зарядки – универсальное решение, благодаря которому можно зарядить два устройства одновременно.
Как продлить жизнь аккумулятору смартфона
Если правильно заряжать аккумулятор телефона и соблюдать рекомендации, можно продлить срок его службы на 6-12 месяцев.
Время полной зарядки
У телефонов нет общего времени, которое требуется на полную зарядку. Показатель будет зависеть от двух факторов:
- Конкретного АКБ и его характеристик.
- Силы тока в блоке питания — изделия на 2 ампера позволяют набирать 100% быстрее, чем их аналоги на 1 ампер.
С учетом нюансов на достижение 100% уходит от 1 до 3 часов.
Периодичность зарядки
Литий-полимерные накопители следует подзаряжать короткими циклами. Интервал между подключением к сети составляет 30-35 минут. Литий-ионные изделия не отключают от зарядного устройства до достижения требуемого уровня энергии.
Ночная зарядка
Телефон нельзя оставлять на зарядке в ночное время суток. Первая проблема — достижение 100%, что нежелательно. С ней можно частично справиться при помощи дополнительного софта.
Есть приложения, которые предназначены для контроля заряда, и не дают отметке превысить значение в 80%. Но решение не является панацеей из-за наличия второй проблемы.
Подключенный к зарядному устройству телефон будет терять часть энергии и сразу ее восполнять. Ночью процесс принимает цикличный характер и постоянно держит аккумулятор в напряжении.
Как не перегреть
Работа приложений и просмотр видео может сопровождаться значительным повышением температуры телефона. Перегрев ощущается тактильно, но его желательно дополнительно отслеживать при помощи специального софта. Приложение поможет в реальном времени увидеть текущую температуру телефона.
Если отметка повышается выше 45С°, необходимо свернуть активные приложения и поставить смартфон на блокировку. Когда аккумулятор остынет, работу можно продолжать — в среднем на это требуется 5-10 минут.
Эффективный уровень заряда
Наполнять АКБ полностью не рекомендуется. Оптимальное значение в пределах 80-90%.
Если регулярно доводить объем энергии до 100%, это приводит к ускоренному износу изделия.
Каким кабелем лучше пользоваться
Пользоваться нужно исключительно оригинальным кабелем и блоком питания. Если один из этих элементов вышел из строя, новый приобретают в специализированных магазинах.
Пользоваться ли USB-портом компьютера для зарядки
Если заряжать телефон через USB-порт компьютера в аккумулятор будет подаваться слишком малый ток. Другая опасность заключается в возможных перепадах напряжения. Помимо порчи батареи, есть риск критических поломок смартфона.
Телефон также может быть подвергнут воздействию вредоносных программ. Если зарядку необходимо провести, нужно предварительно проверить ПК на наличие вирусов.
Нужно ли полностью разряжать телефон
Глубокий разряд — попытка включить телефон при разряженном аккумуляторе или доведение объема энергии до 0%. Это негативно сказывается на работе АКБ и ускоряет его старение.
Чтобы правильно заряжать аккумулятор смартфона, нужно подключать его к ЗУ при снижении заряда до 10-20%. При неправильной эксплуатации количество циклов заряда-разряда снижается в 1.5-2 раза:
- для li-ion значение в пределах 400-600 циклов;
- у li-pol батарей наблюдается уменьшение жизни на 2300-2700 циклов.
Проводить глубокий разряд допускается лишь для проведения калибровки изделия. Манипуляцию проводят один раз в 1-3 месяца.
Можно ли заряжать лягушкой
«Лягушка» — универсальное зарядное устройство для смартфонов. Чтобы воспользоваться этим видом ЗУ, необходимо извлечь батарею из телефона. В среднем на полноценный цикл зарядки уходит около 1.5 часов.

Воспользоваться «лягушкой» могут только пользователи со съемным типом аккумулятора. Прибегать к этому способу зарядки рекомендуется в крайних случаях — предпочтение стоит отдавать оригинальному ЗУ смартфона.
Чтобы оценить возможность использования «лягушки», нужно учитывать несколько факторов. Среди них:
- подходит для аккумуляторов с объемом не более 2000 мАч;
- показатель номинального напряжения АКБ 3.5-4.8 В;
- электрическая сеть должна иметь напряжение в пределах 110-220 В;
- значение напряжения на выходе — 4.25 В, тока 200 мАч.
Перед приобретением такого ЗУ необходимо сравнить его параметры с характеристиками используемого АКБ. Например, если аккумулятор имеет объем 2300 мАч, пользоваться «лягушки» нельзя.
Заключение
Вы смогли из аккумулятора телефона сделать мощный Power Bank с минимальными вложениями и высокой надёжностью. Если не хотите покупать готовые корпуса, то используйте смекалку и творческие идеи, чтобы придумать прочный защитный короб для изделия, либо заверните его в несколько слоёв изоленты, чтобы закрыть оголённые контакты.
Если у вас возникли вопросы, то отправьте сообщение ВКонтакте @NeovoltRu, чтобы получить помощь. Подпишитесь в группе на новости из мира гаджетов, узнайте об улучшении их автономности и прогрессе в научных исследованиях аккумуляторов. Подключайтесь к нам в Facebook и Twitter.




















































